Ihre Wetterstation im privaten Messnetz von DTN


DTN befasst sich mit der Erstellung meteorologischer Informationen für alle wetterabhängigen Geschäftsfelder sowie für alle Bereiche des öffentlichen Lebens, die eine Informationspflicht haben oder wetterkritische Entscheidungen treffen müssen. Dazu zählen Energieversorger, Medien, Kommunen, Landwirte, Feuerwehren, Verkehrsträger zu Lande, zu Wasser und in der Luft, Verbände, Firmen- und Privatkunden. Hierfür greift DTN auf unterschiedliche meteorologische Ausgangsdaten zurück, die analysiert und aufbereitet werden.

Wichtige Bestandteile dieser Rohdaten sind – neben z.B. Satelliteninformationen und meteorologischen Modellrechnungen - die aktuellen Beobachtungsdaten von Wetterstationen. Während Satellitenbilder und Modellberechnungen – selbst bei hoher Auflösung – hauptsächlich Aufschluss über großräumige Wetterlagen geben, zeigen die in der Regel im Zehn-Minuten-Takt erfassten Messwerte der Wetterstationen detailliert die Auswirkungen großräumiger meteorologischer Ereignisse auf einen bestimmten Punkt. Vor allem für die Erstellung von Regional- und Lokalvorhersagen sind diese Beobachtungsdaten von großer Bedeutung, denn nur so wird eine korrekte Einschätzung regionaler Besonderheiten ermöglicht. Je mehr lokale Beobachtungsdaten zur Verfügung stehen, desto besser gelingt diese Einschätzung, und die Prognosen können entsprechend verfeinert werden.

Da die aus den bestehenden Quellen (z.B. von staatlichen Wetterdiensten) bezogenen Beobachtungsdaten in einigen Gebieten in Deutschland und im benachbarten Ausland erhebliche Lücken aufwiesen, haben wir bereits Ende der 1990er Jahre mit Unterstützung interessierter Kooperationspartner begonnen, ein eigenes Messnetz aufzubauen. Mittlerweile ist dieses Messnetz auf rund 930 Stationen angewachsen. Über die Menüführung dieser Seite können Sie sich über bereits bestehende Standorte, deren Messwerte und Vorhersagen informieren.

Machen Sie mit bei einem der größten privaten Messnetze weltweit! Jede einzelne Wetterstation ist ein wichtiger Baustein für die Erstellung präziser Wettervorhersagen und frühzeitiger, zuverlässiger Unwetterwarnungen, die maßgeblich zur öffentlichen Sicherheit beitragen.

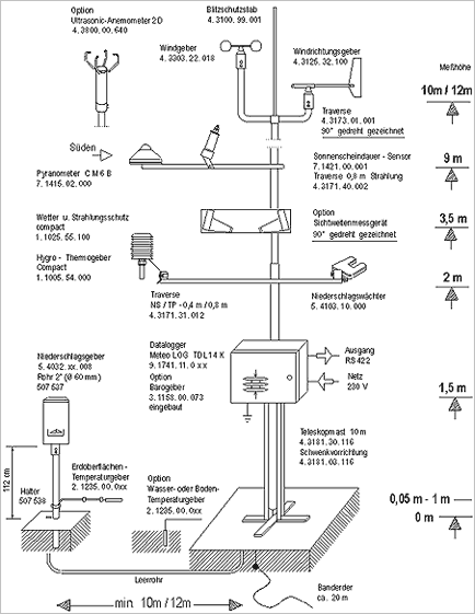
Wir verwenden standardmäßig eine Wetterstation, deren technische Details Sie der beigefügten Skizze entnehmen können. Diese Station ist modular aufgebaut und besteht aus verschiedenen Messfühlern sowie einer Zentraleinheit, welche die Daten in dem international gebräuchlichen ASCII-Code abholt. Gemessen werden Temperatur, Feuchtigkeit, Niederschlagsmenge, Wind, Sonnenscheindauer sowie Globalstrahlung. Als Variante sind weitere Sensoren (z.B. Luftdruck, Sichtweite) möglich. Die integrierten Wind- und Niederschlagsheizungen sorgen bei allen Witterungsbedingungen für eine störungsfreie Messung und Übertragung der Wetterdaten. Weiterhin sichern ein integriertes Blitzschutzkonzept sowie eine optional erhältliche USV (Unterbrechungsfreie Spannungs-Versorgung) den reibungslosen Betrieb auch unter erschwerten Bedingungen. Falls Sie bereits über vorhandene Infrastruktur zur Erfassung meteorologischer Daten verfügen, sollten wir gemeinsam prüfen, ob diese an die Standard-Zentraleinheit angeschlossen werden kann.

Um den internationalen Normen für die Aufstellung von meteorologischen Messstationen zu entsprechen, muss der Standort über ein relativ hindernisfreies 300 – 400 qm großes Grundstück verfügen. Für die Messung der Lufttemperatur sind 30 qm Rasenfläche notwendig. Zu Hauswänden und befestigten Flächen ist ein Abstand von 10 Metern einzuhalten. Windrichtung/Windgeschwindigkeit und Sonnenscheindauer werden etwa 10 Meter über Boden an einem freistehenden Mast oder – bei Anbringung auf Gebäuden - 5 Meter oberhalb des Dachgiebels gemessen.

Die Datenabfrage der Wetterwerte findet im Zehn-Minuten-Takt statt und ist vollkommen automatisiert. Der Abruf der Wetterdaten erfolgt über GPRS.

Grafik: Aufbau der Wetterstation

Eine standardmäßig ausgestattete Wetterstation ist ab rund 18.500 EUR erhältlich (Nettopreis inkl. Installation und Standortbesichtigung, exkl. Erdarbeiten, Fundamenterstellung und Wanddurchbrüche). Die laufenden Kosten, die vom Kooperationspartner getragen werden müssen, liegen erfahrungsgemäß bei zirka 180 EUR/Jahr für den Strom sowie 620 EUR/Jahr (Nettopreis) für die Wartung der Station. Die für die Instandhaltung der Station anfallenden Kosten (Reparaturen/Austausch von Sensoren) übernimmt der Kooperationspartner.

DTN versichert Ihre Wetterstation auf eigene Kosten in angemessener Weise gegen Zerstörung und Beschädigung durch Vandalismus, Diebstahl sowie Unwetter­schäden einschließlich Blitzschlag.

Die Kosten für die Abfrage der Stationsdaten übernimmt in vollem Umfang DTN. Gleiches gilt für die Aufwände, die durch die Weiterverarbeitung und Speicherung der abgerufenen Daten anfallen.

Sollten Sie sich für eine Wetterstation entscheiden, werden die Wetterdaten Ihres Ortes im Internet hier auf der Messnetzseite veröffentlicht. Gerne richten wir auf dieser Seite einen Link (auf Wunsch mit Logo) zu Ihrer Homepage ein.

Sobald die Wetterstation ihren Betrieb aufgenommen hat, richten wir Ihnen den kostenlosen Zugang zu Meteoscan 4.0 - einem professionellen Wetter-Tool - ein. Meteoscan 4.0 ermöglicht eine äußerst komfortable Nutzung der Daten Ihrer Wetterstation für interne Zwecke. Übersichtlich und benutzerfreundlich werden die 10 Minutenwerte für die verschiedenen Parameter (z.B. Temperatur, Wind, Niederschlag, Sonnenscheindauer, Luftfeuchtigkeit, Sichtweite und Luftdruck) dargestellt. Per Klick bzw. Mouseover werden die aktuellen Tageswerte in einem Diagramm als Tagesverlauf angezeigt. Nach 18 Monaten Laufzeit sind wir auf Basis einer durchgängigen Messreihe in der Lage, eine Vorhersage für die nächsten 9 Tage in das Tool aufzunehmen. Rückwirkend sind die Daten der letzten 30 Tage verfügbar. Ein Export der 10 Minutenwerte ist im universellen CSV-Format möglich.

Meteoscan 4.0 ist übrigens auch via Smartphone oder Tablet nutzbar!

Auf Wunsch schicken wir Ihnen eine Monatsbilanz mit Tageswerten (Temperaturen, Niederschläge, Wind etc.) per E-Mail zu. Darüber hinaus bietet DTN attraktive Möglichkeiten für die Integration eines Homepagewetters an.

Sollten Sie ausführlichere oder spezielle Datenlieferungen und Datenauswertungen benötigen, beraten wir Sie gerne.


Für alle Fragen rund um das DTN-Messnetz steht Ihnen Beate Debiel gerne zur Verfügung.

Tel.: +49 (0) 30 60098 420

E-Mail: wetterstationen@dtn.com